全世界第一台自动控制阀门发明者,始于1936年
首页 > 应用市场 > 采矿与工业 > 泄压阀
Cla-Val为采矿和工业设施提供了广泛的压力释放和防喘振控制阀,每一种设计和制造的阀门均使用寿命长,性能特别可靠。
SC-22D防喘振控制箱
W系列泄压阀
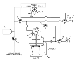
136-BY气动防喘振控制阀
134-BZ气动防喘振泄压阀